Виды электрических схем и назначение каждой
В следующих разделах рассказано о том, какие схемы бывают. Эти документы описывают функциональное назначение радиотехнических устройств и отдельных компонентов, алгоритмы работы. Их используют в процессе сборки, для поиска неисправностей и ремонта. Для удобства пользователей применяют специальное разделение на несколько групп.
Что такое структурная электрическая схема

Кинескопный телевизор
Эта схема объясняет структуру устройства, целевое назначение отдельных компонентов и взаимные связи между ними. Такие чертежи создают на первичной стадии подготовки проекта. Отдельные блоки обозначают прямоугольниками, в которые вписывают название соответствующих функциональных компонентов. Стрелками указывают путь обработки исходного сигнала, ход иных рабочих процессов.
Для объяснения сложных процессов дополнительно размещают значения электрических величин в контрольных точках, диаграммы, графики, иные материалы.
Функциональная электрическая схема: отличия и важные определения

Тиристорное пусковое устройство
Как видно по чертежу, разница с предыдущим типом документации заключается в более подробном представлении отдельных частей. На чертеже указывают не только функциональные узлы, но и отдельные электротехнические изделия. Общие данные дополняют картинками с формой сигналов, значениями силы тока и амплитуды напряжения, другими пояснениями.

Однолинейная электрическая схема
Этим термином обозначают особую технологию создания чертежей. Несколько проводов в кабеле обозначают одной линией. На рисунке показан пример двухфазного электропитания жилого объекта недвижимости. Количество проводников отмечено косыми чёрточками и стандартными обозначениями L и N (фаза и рабочий нуль, соответственно). Отдельно указаны цепи заземления (PE). Такой приём снижает сложность чертежей, упрощает изучение сложных схем.
Как пользуются монтажной электрической схемой

Чертежи этой категории упрощают выполнение монтажных операций
Такие схемы дополняют сведениями о размещении (особенностях) отдельных функциональных компонентов. Указывают:
- высоту розеток над уровнем пола;
- необходимое исполнение выключателей для помещений с повышенной влажностью;
- козырьки и другие защитные средства при установке изделий на открытом воздухе.
В некоторых ситуациях комплект дополняют чертежами с описанием общестроительных и отделочных работ, инструкциями по проверке и наладке.
Что это такое: принципиальная электрическая схема

Устройство ручного управления пожарными насосами со световой и звуковой сигнализацией
Такие чертежи отличаются максимальной информативностью, так как содержат описание всех элементов и электрических цепей. В этом примере приведена пояснительная записка, содержащая сведения о рабочем алгоритме и особенностях конкретного проекта. В таблицу занесены данные о марках насосов, особенностях иных компонентов. С помощью диаграммы уточнена функциональность контактной группы.

Принципиальная электрическая схема телевизоров «Витязь»
Объединённая схема

Электрическое оборудование автомобиля
Подобные рисунки (чертежи) применяют для описания сложных устройств. Объединяют несколько типов схем с оформлением по действующим правилам.
Датчик дождя
Что может быть неприятнее, чем прийти и увидеть кузов любимого автомобиля в разводах?
Да и владельцам частных домов или постоянно живущим на дачах эта штука может пригодиться.
Увы, устройство по этой схеме нельзя ставить в автомобиль, но это и не нужно – подобные не стоят только на совсем древних автомобилях типа «копейки». Для сборки такого приспособления понадобится:
- замыкаемый датчик при контакте с водой, который ставится на открытое место;
- резисторы на 10кОм и 330кОм;
- транзисторы VT1, VT2, в этой схеме это BC548 и BC 558;
- блок батареек или иной источник питания на 3 вольта;
- конденсатор емкостью 100 мкФ;
- по предпочтению владельца – датчик в виде лампочки или зуммера.
Creately
Очень гибко настраиваемый сервис с сотнями шаблонов и тысячами примеров от самих пользователей. Диаграммы, графики, блок-схемы – здесь найдутся образцы для всего. Кроме прочего, многие элементы «умные» и сами подстраиваются под общий стиль блок-схемы или диаграммы, даже под цветовую гамму. Работать над проектом можно командой в реальном времени, есть возможность комментирования, просмотра истории изменений. Интеграция с Chrome и GSuite тоже является несомненным плюсом.
Работать с Creately можно не только через браузер, есть приложения на ПК и смартфон. Стоимость лицензии – $5 в месяц или $75 бессрочно с каждого пользователя. Но это того стоит.
Автоматический выключатель
Выключатель, гасящий свет сам – очень полезная вещь.
Схема востребована и в подвале с консервами, где не нужно возиться часами, и в личном санузле, который периодически нужно проветрить.
Принцип действия устройства по данной схеме следующий: при нажатии выключателя SB в цепь включается потребитель электроэнергии HL. По прошествии определенного времени цепь размыкается, источник, соответственно, гаснет.
Для пайки данной электросхемы взят конденсатор в 10 000 мкФ. При нажатии выключателя конденсатор получает заряд от источника питания, к примеру, с 12-вольтового батарейного блока либо аккумулятора.
После этого конденсатор разряжается через цепь R на базу транзистора, с него на эмиттер и на минус.
Поскольку до включения между коллектором и эмиттером транзистора сопротивление было очень большим, то после включения задействовалась цепь с катушкой реле на 12 вольт, которая создала магнитное поле, притянувшее контакты на 220 вольт. Выключатель штатно сработал, включив лампочку/вентилятор/что-то еще.
Единственная разница в том, что через какое-то время лампочка потухнет сама. А как долго схема будет включена, зависит уже от значения конденсатора и резистора. Пока конденсатор разряжается, на базе транзистора напряжение падает вместе с силой проходящего тока.
Схема удобна тем, что в ней можно заменять кондер и сопротивление, чтобы играть с временной задержкой. Однако резистор лучше использовать в значении от 100 Ом и до 5 КилоОм.
Иначе транзистору, в нашем случае КТ815Б, может не хватить напряжения. Такое взаимодействие конденсатора и резистора в радиоэлектронике называется RC-цепь.
Статьи и справочная информация
Справочная информация (369)Справочные листы (даташиты), аналоги электронных компонентов (радиодеталей) и их эквивалентная замена.
Аудиотехника (32)Статьи на тематику аудио, конструкции аудиосистем, реставрация аудиоаппаратуры, модернизация, полезные советы.
Статьи начинающим радиолюбителям (178)Статьи с полезными знаниями для начинающих радиолюбителей, рекомендации с примерами.
Статьи по микроконтроллерам (14)Публикации по микроконтроллерам, использование AVR/PIC/STM, наладка, программирование.
Автоматика и управление (18)Статьи по системам автоматики, принципам автоматического управления, автоматизация процессов.
Радиолюбительские расчеты (6)Как рассчитать узлы радиоэлектронной аппаратуры и параметры отдельных элементов.
Ремонт и модернизация (104)Как отремонтировать или модернизировать электронное устройство, полезные рекомендации и примеры.
Связь (111)Статьи и заметки по связной технике, настройка радиоаппаратуры для связи, конструкции и советы.
Электроника в быту (29)О применении радиоэлектроники в быту и хозяйстве, домашняя автоматика своими руками.
Альтернативная энергетика (21)Источники альтернативной энергии, как самостоятельно изготовить генератор электричества, солнечная энергия.
Полезные советы и знания (146)Материалы для радиоэлектронщиков и конструкторов, которые не вошли в предыдущие разделы, разные статьи.
История радио, факты и личности (14)История радио, радиотехники и электроники, интересные факты и личности.
Веселые истории, картинки, радиоюмор (2)Радиолюбительский юмор — веселые картинки, смешные истории из жизни.
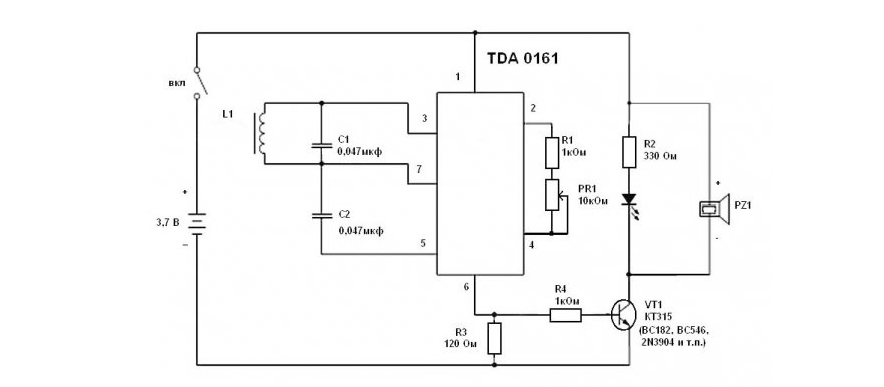
Схема простого металлоискателя
Самые простые электронные схемы базируются на одной микросхеме, в случае этой на TDA0161 – специализированном изделии для датчиков на основе индукции. На основе таких собирают детекторы металла, реагирующие при приближении к индукционному датчику.

Такие в некоторых случаях стоят на заводских проходных.

Детали для его сборки можно найти в магазине радиозапчастей или на алиэкспрессе. В данной схеме металлодетектр издает звук только тогда, когда обнаружит металл. Микросхема работает в диапазоне от 3,5 до 15 вольт, при поиске потребляет ток около 1 мА, в сигнальном режиме 8-12 мА, при рабочей частоте 8-10 кГц.

Запитать устройство можно с помощью телефонного аккумулятора. Также для металлоискателя понадобится «рабочий орган» в виде катушки на 140-150 витков медной проволоки, диаметром 5-7 см. При этом чувствительность прямо зависит от диаметра катушки – чем больше охват, тем чувствительнее.

Аппарат должен работать сразу после сборки, единственное в чем нуждается – в калибровке порога срабатывания переменным резистором.
Как усилить сигнал сотовой связи: схемы УВЧ
Cхемы электронных устройств

Как правило, в удаленных от городов деревнях или на дачах всегда плохая сотовая связь. Нашёл пару принципиальных схем усилителей мощности с полосой пропускания 400 — 1500 МГц и 1400 — 2500 МГц.
Схемы электронных устройств собраны на основе микросхем MAX–2640 и MAX–2641. Данные микросхемы можно встретить в сотовых и радиотелефонах. Микросхемы являются усилителями высокой частоты с наименьшим уровнем шума. Радиолюбители часто применяют эти микросхемы в устройствах радиосвязи УКВ диапазонах, где частота более 400 МГц.
Подробнее о микросхемах
MAX2640/MAX2641 — это недорогие усилители со сверхнизким уровнем шума, предназначенные для применения в диапазонах частот сотовой связи, ПК,GPS и ISM 2,4 ГГц.
Работая отодного источника питания от +2,7 В до + 5,5 В, эти устройства потребляют ток всего 3,5 мА, обеспечивая при этом низкий уровень шума, высокое усиление, высокий входной IP3 и диапазон рабочих частот, который простирается от 300 МГц до 2500 МГц.
MAX2640 оптимизирован для приложений с частотой от 300 МГц до 1500 МГц, с типичным коэффициентом усиления 15,1 дБ, входным IP3 от -10 дБм и уровнем шума 0,9 дБ при 900 МГц. MAX2641 оптимизирован для 1400 МГц для приложений с частотой 2500 МГц, с типичной производительностью коэффициент усиления 14,4 дБ, входной IP3 -4 дБм и уровень шума 1,3 дБ при частоте 1900 МГц.
Эти устройства имеют внутреннее смещение, что устраняет необходимостьв о внешних резисторах смещения и дросселях. В типичном приложении единственными необходимыми внешними компонентами являются двухэлементный входной преобразователь, входные и выходные блокирующие конденсаторы и байпасный конденсатор VCC.
Read more »
Google Docs
Когда речь заходит о Google Docs, то, наверное, уместнее будет спросить, что же НЕ может этот сервис. Блок-схемы тоже не стали исключениями – их можно создавать в Гугл Документах при помощи функции Google Drawings. Набор функций тут стандартный, управление простое, разобраться с ним легко. Так как сервисы Гугла связаны с Google Диском, то возможность командной работы подразумевается сама собой. Просто создайте проект и отправьте ссылку на него другим участникам, открыв доступ для редактирования. Сохранить результат можно как файл рисунка или SVG, а также опубликовать в сети.
Сервис бесплатный, однако есть ограничения – вам будет доступно всего 15 ГБ на Диске.
Используемые по ГОСТу обозначения
ГОСТом регулируются следующие виды обозначений:
- поправки и надписи, правила исполнения электросхем, комплектность и виды документов (указаны в ЕСКД (Единая система конструкторской документации 2006-2013 гг.);
- общие требования к выполнению схем, их типы и виды (ГОСТ 2.701-2008).
Документы определяют УГО – условно-графическое обозначение отдельных деталей, линий их взаимосвязи, функциональных групп и устройств. Большинство изображений выполняются с помощью программного обеспечения, которое можно скачать из сети. Можно воспользоваться онлайн-версиями конструкторов, разработанных с учетом требований стандартов. При необходимости допускается использовать не стандартизированные УГО.
Условные графические обозначения.
На чертежах (рядом или внутри УГО, в разрыве или по концам линий взаимосвязи, на свободных полях) располагаются текстовые данные, характер которых определяется назначением принципиальных схем.
DC/AC Virtual Lab
DC/AC Virtual Lab – это онлайн-симулятор, который способен строить схемы постоянного тока, вы можете создавать схемы с батареями, резисторами, проводами и другими компонентами. Этот инструмент имеет довольно привлекательную графику, и компоненты выглядят реально, но он не входит в пятерку лучших из-за ограничений в библиотеке компонентов, неспособности рисовать схемы и некоторых других причин.

Преимущества DC/AC Virtual Lab:
- Простой пользовательский интерфейс, хорош для студентов и преподавателей
- Компоненты выглядят как настоящие, а не как символы
Недостатки DC/AC Virtual Lab:
- Не является полностью бесплатным
- Библиотека компонентов очень ограничена
- Моделирование не такое мощное
Mindomo

А этот сервис создан специально для образовательных программ, чтобы, во-первых, преподносить информацию наглядно, а во-вторых, научить студентов структурировать её в блок-схемы (mind map). Помогут в создании схем шаблоны и образцы. Кроме того, можно искать в сети изображения и вставлять их в проект буквально за пару кликов. Есть возможность командной работы и просмотра истории изменений, добавления коротких видео и записи голосовых сообщений.
Сервис интегрирован с GSuite, Google Диском, Office 365, а также с системами управления обучением – Canvas, Blackboard, Schoology, Moodle.
Схемы в курсовой: что это такое и зачем они нужны
Что такое схема и чем она отличается от остальных графических материалов в курсовой работе?
Схема — это иллюстрация, цель которой — кратко и логично передать суть сложных явлений. Например, расписать структуру или систему, показать последовательность процессов, продемонстрировать карту движения и так далее. А используют для этого не рисунки, а символы и графические изображения.
Какие задачи решают схемы:
- иллюстрируют мысли автора;
- демонстрируют порядок действий;
- подают информацию в понятном виде;
- показывают, как можно достичь результата;
- помогают уменьшить объём текста курсовой, если студент «перестарался», и при этом сохранить суть.
Для оформления схемы в курсовой работе выбирают чёрно-белую гамму. Если какие-то элементы необходимо выделить, применяют курсив или выделяют нужную зону жирным шрифтом. Те же правила действуют и для оформления схем в дипломных проектах.
Можно ли в курсовую вставлять схемы? Не можно, а нужно! Ведь графические схемы в курсовой работе помогают показать взаимосвязи между явлениями и предметами. Причём сделать это логично, чётко и наглядно.
Отличие схем от других графических элементов
Чем же отличаются схемы от других графических элементов? Давайте сравним:
| Наименование графического элемента | Основная функция |
| Фотографии и рисунки | Наглядно продемонстрировать мысль автора или аргумент. |
| Чертежи | Показать внутреннее устройство прибора или конструкции |
| Диаграммы | Систематизировать и продемонстрировать данные. |
| Таблицы | Свести сложные данные в понятный и наглядный вид. |
| Схемы | Показать внутренние взаимосвязи. |
Вместо тысячи слов — одна блок-схема в курсовой работе!
Как оформить схему в курсовой? Изучать примеры и помнить, что схемы строятся на следующих принципах: чёткость, краткость, грамотность и целесообразность.
Местоположение схем в курсовой
Прежде, чем рассказывать, как оформить схему в курсовой, давайте определимся, где они располагаются. Существует два варианта размещения схем в работе:
- в самом тексте курсовой работы;
- в Приложении после курсовой.
Кстати! Для наших читателей сейчас действует скидка 10% на любой вид работы.
Схемы лучше создавать в других документах, а потом переносить в курсовую
В самом тексте располагают схемы, которые не превышают формата А4. В этом случае они идут сразу после информации, которую иллюстрируют.
А если схема сложная и превышает размер страницы, её выносят в Приложение, где размещается графическая часть курсовой.
Схема цветомузыки
В данной схеме три транзистора разной мощности, три светодиода – зеленый, синий, красный, и резисторы с конденсаторами.
Красный диод горит при низких частотах в сигнале и имеет соответствующий фильтр, синий для среднего диапазона, и зеленый, когда звук «пищит». С резисторами подстройки R4 — R6 можно настроить чувствительность каждого из трех каналов.
Транзисторы VT1 – VT3 задают коммутацию диодов, и сюда подойдут маломощные n-p-n транзисторы, вроде BC547, BC337, КТ3102. Если одиночных лампочек маловато, то можно впаять в схему куски светодиодной гирлянды, и ставить транзисторы помощнее, например, BD139, 2N4923, КТ961.
А входной сигнал «заливается» с любого аудиоустройства, к примеру со смартфона или ноутбука. Если же схема еле мерцает и света явно не хватает, то стоит спаять однотранзисторный «усилок», например на основе КТ3102.
Но для той же цели подойдет любой маломощный транзистор. Подстроечным резистором R1 получится управлять уровнем сигнала, идущего на цветомузыку. Вольтаж у него 9 – 12 вольт, и он усилит любой слабый сигнал, даже с выхода смартфона.
Дальше идет еще одна сложная для неискушенного радиолюбителя часть – печать платы.
Но научно-технический прогресс и его доступность выручают и здесь. Плату можно изготовить методом лазерно-утюжной технологии, для чего понадобится лазерный принтер, фольгированный текстолит, глянцевая бумага (печатать нужно с глянцевой стороны в зеркальном отображении), мелкая шкурка-нулевка и утюг.
- печатаем плату на глянце, выставив в настройках плотность и контрастность тонера на максимум,
- зашкуриваем и обезжирить заготовку платы ацетоном, бензином или специальным обезжиривателем;
- прикладываем рисунком к плате, не касаясь рабочей поверхности пальцами;
- проглаживаем заготовку утюгом;
- смываем водой и щеткой слой бумаги с платы;
- вытравливаем плату в емкости с раствором хлорного железа или медного купороса на час-полтора (рекомендуется сверху приклеить кусочек пенопласта или другого материала который не разъест купорос, за который потом придется вынимать плату);
- смываем растворителем остатки тонера с платы;
- сверлим отверстия под детали и лудим дорожки, плата готова к пайке.
Скачать плату:
Чтобы подключить питание и звуковывод, лучше использовать клеммы для удобства. Закончив пайку, нужно аккуратно протереть плату, на всякий случай прозвонить.
Для этого подойдет вставляемый в вывод смартфона или плеера разветвитель. После этого регулированием резисторов можно добиться одинаковой яркости свечения резисторов – сначала с помощью R1, потом с R4 — R6.
Схемы отечественной и зарубежной техники заводского производства
Усилители мощности низкой частоты (57)Принципиальные схемы усилителей мощности низкой частоты отечественного и зарубежного производства.
Предварительные усилители НЧ (3)Предварительных усилители низкой частоты отечественного/зарубежного производства.
Пусковые и зарядные устройства (10)Схемы пусковых и зарядных устройств для автомобильных и других аккумуляторов.
Компьютеры и периферия (5)Компьютерная техника: мониторы, принтеры, сканеры, материнские платы, ноутбуки, разная периферия.
Музыкальные центры и комплексы (8)Принципиальные схемы музыкальных центров (комплексов) отечественного/зарубежного производства.
Акустические системы и агрегаты (13)Схемы усилителей и фильтров к акустическим системам отечественного и зарубежного производства.
Измерительные приборы (31)Схемотехника осциллографов, мультиметров, генераторов и других измерительных приборов отечественного/зарубежного производства.
Связная радиоаппаратура (8)Принципиальные схемы раций, радиостанций и трансиверов, приемников и передатчиков отечественного и зарубежного производства.
РАДИОСХЕМЫ, Схемы электрические принципиальные
Электрические схемы для начинающих, для любителей и профессионалов
Добро пожаловать в раздел Радиосхемы! Это отдельный раздел Сайта Радиолюбителей который был создан специально для тех кто дружит с паяльником, привык все делать сам своими руками и он посвящен исключительно электрическим схемам.
Здесь Вы найдете принципиальные схемы различной тематики как для самостоятельной сборки начинающими радиолюбителями, так и для более опытных радиолюбителей, для тех кому слово РАДИО давно уже стало не просто хобби а профессией.
Кроме схем для самостоятельной сборки, у нас здесь имеется и достаточно большая (и постоянно обновляемая!) база электрических схем различной промышленной электроники и бытовой техники- схемы телевизоров, мониторов, магнитол, усилителей, измерительных приборов, стиральных машин, микроволновок и так далее.
Специально для работников сферы ремонта, у нас на сайте имеется раздел «Даташиты», где вы сможете найти справочную информацию на различные радиоэлементы.
А если Вам необходима какая либо схема и есть желание ее скачать, то у нас здесь все и прочих сюрпризов
Если есть вопросы или не нашли то что искали- заходите к нам на ФОРУМ, подумаем вместе!!
Для облегчения поиска необходимой информации раздел разбит по категориям
|
Схемы для начинающих В этом разделе собраны простые схемы для начинающих радиолюбителей. Все схемы чрезвычайно просты, имеют описание и предназначены для самостоятельной сборки.материалы в категории |
Свет и музыка устройства световых эффектов: мигалки, цветомузыки, стробоскопы, автоматы переключения гирлянд и так далее. Конечно-же все схемы можно собрать самостоятельно |
Схемы источников питания Любая радиоэлектронная аппаратура нуждается в питании. Именно источникам питания и посвящена данная категория |
|
Электроника в быту В этой категории представлены схемы устройств для бытового применения: отпугиватели грызунов, различные сигнализации, ионизаторы и так далее… В общем все что может быть полезно для дома |
Антенны и Радиоприемники Антенны ( в том числе и самодельные), антенные комплектующие а также схемы радиоприемников для самостоятельной сборки |
Шпионские штучки В этом разделе находятся схемы различных «шпионских» устройств- радиожучки, глушители и прослушиватели телефонов, детекторы радиожучков |
|
Авто- Мото- Вело электроника Принципиальные схемы различных вспомогательных устройств к автомобилям: зарядные устройства, указатели поворотов, управление светом фар и так далее |
Измерительные приборы Электрические принципиальные схемы измерительных приборов: как самодельных так и промышленного производства |
Отечественная техника 20 Века Подборка электрических принципиальных схем бытовой радиоаппаратуры выпущенной в СССР |
|
Схемы телевизоров LCD (ЖК) Электрические принципиальные схемы телевизоров LCD (ЖК) |
Схемы программаторов Схемы различных программаторов |
Аудиотехника Схемы устройств связанных со звуком: усилители транзисторные и на микросхемах, предварительные и ламповые, устройства преобразования звука |
|
Схемы мониторов Принципиальные электрические схемы различных мониторов: как стареньких кинескопных, так и современных ЖК |
Схемы автомагнитол и прочей авто-аудиотехники Подборка схем автомобильной аудиотехники: автомагнитолы, усилительные устройства и автомобильные телевизоры Схемы автомагнитол |
устройства на микроконтроллерах материалы в категории |
|
Схемы музыкальных центров Электрические принципиальные схемы и инструкции по реонту музыкальных центров материалы в категории |
Схемы DVD плееров и домашних кинотеатров материалы в категории |
Схемы усилителей и ресиверов материалы в категории |
|
Схемы Блоков питанияиинверторов ЖК телевизорови мониторов Электрические принципиальные схемы инверторов и источников питания телевизоров Схемы инверторов и источников питания ЖК телевизоров и мониторов |
Схемы телефонов и для телефонов Схемы радиотелефонов и различных самодельных устройств к телефонам- антипираты, блокираторы и так далее материалы в категории |
Схемы инверторовСварочных Схемы сварочного оборудования- сварочные источники, полуавтоматы и инверторы Схемы сварочных инверторов |
Справочные материалы
Различные справочники в помощь радиолюбителям
материалы в категории
Microsoft Visio
В пакете Microsoft Office есть программа, вполне подходящая для данной цели Достоинство этого продукта от Майкрософт – привычный по остальным программам офисного пакета интерфейс. Дополнения, связанные с рисованием, легко освоить самостоятельно. Visio не является специализированной программой для создания схем, поэтому к нему лучше иметь набор электрических символов, который значительно ускорит работу. Эти наборы есть в интернете – как бесплатные, так и платные.

Добавочный набор электрических элементов для Microsoft Visio
Недостающие элементы несложно создать самостоятельно. Готовую схему можно сохранить в одном из многих поддерживаемых графических форматов.
EasyEDA
EasyEDA – это бесплатный набор веб-инструментов EDA с нулевой установкой, который объединяет мощное средство рисования схем, смешанный симулятор и макетирование печатной платы в среде кросс-платформенного браузера для инженеров-электронщиков, преподавателей, студентов и любителей. EasyEDA абсолютно бесплатен, прост в использовании и многофункционален.

Преимущества EasyEDA:
- Огромное и постоянно растущее сообщество
- Библиотека компонентов довольно массивная
- Очень мощный симулятор
- Возможно качественное проектирование печатных плат
- Проектирование схем / печатных плат не требует каких-либо хлопот
- EasyEDA совершенно бесплатен
Недостатки EasyEDA:






























